一,產品概述
J-SAM-GSTN9311(Ex)手動火災報警按鈕防爆類型為本質安全型,符合GB3836.1-2010《爆炸性環境第1部分:設備通用要求》和GB3836.4-2010《爆炸性環境第4部分:由本質安全型“i”保護的設備》的有關規定,并取得了
防爆產品檢驗機關頒發的產品防爆合格證書,同時滿足國標GB19880-2005《手動火災報警按鈕》的有關規定,主要應用于石油及化工等易燃、易爆場所。
二,產品特點
1.采用拔插式結構設計,安裝簡單方便。
2.按下報警按鈕按片,報警按鈕提供的獨立輸出觸點,可通過外接安全柵控制其它設備。
3.報警按鈕上的按片在按下后可用專用工具復位。
4.用微處理器實現對消防設備的控制,用數字信號與控制器進行通信,工作穩定可靠,對電磁干擾有良好的抑制能力。
5.地址碼為電子編碼,可現場改寫。
三,技術參數
| 型號 | J-SAM-GSTN9311(Ex) |
| 工作電壓 | 信號總線電壓:總線24V 允許范圍:16V~28V |
| 工作電流 | 監視電流≤0.25mA 報警電流≤0.5mA |
| 指示燈 | 紅色,正常巡檢時約3s閃亮一次,報警后點亮 |
| 防爆標志 | Ex ib IIC T6 Gb |
| 防爆合格證號 | CE16.2222 |
| 輸出容量 | 額定DC30V/100mA無源輸出觸點信號,接觸電阻≤100m |
| 啟動零件型式 | 可重復使用型 |
| 啟動方式 | 人工按下按片 |
| 復位方式 | 用專用鑰匙復位 |
| 線制 | 與控制器無極性二線制連接 |
| 編碼方式 | 電子編碼(編碼范圍為1~242) |
| 使用環境 | 類型:戶內 溫度:-10℃~+55℃ 相對濕度≤95%,不凝露 |
| 外形尺寸 | 95.4mm×98.4mm×45.5mm (帶底殼) |
| 外殼防護等級 | IP40 |
| 殼體材料和顏色 | 防爆ABS,紅色 |
| 重 量 | 約179g(含底殼) |
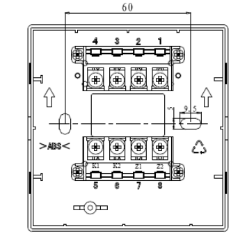
| 安裝孔距 | 60mm |
| 執行標準 | GB 19880-2005 GB 3836.1-2010 GB 3836.4-2010
|
四,結構特征與工作原理
1.報警按鈕外形示意圖如下圖所示。

2.工作原理
本報警按鈕采用按壓報警方式,通過機械結構進行自鎖,可減少人為誤觸發現象。報警按鈕內置單片機,完成報警檢測及與控制器通訊功能。單片機內含EEPROM用于存儲地址碼、設備類型等信息,地址碼可通過海灣公司生產的GST-BMQ-1B或GST-BMQ-2型電子編碼器進行現場更改。
五,安裝與接線
警告:安裝設備之前,請切斷回路的電源并確認全部底殼已安裝牢靠且每一個底殼的連接線極性準確無誤。
1.安裝前應首先檢查外殼是否完好無損,標識是否齊全。
2.安裝時只需拔下報警按鈕,從底殼的進線孔中穿入電纜并接在相應端子上,再插好報警按鈕即可安裝好報警按鈕,安裝孔距為60mm。報警按鈕安裝采用進線管明裝和進線管暗裝兩種方式,安裝示意圖如圖2所示。報警按鈕安裝圖如下圖所示。

進線管明裝(左)暗裝(右) &安裝示意圖
3.報警按鈕端子示意圖

端子示意圖
端子說明:
Z1、Z2:無極性信號二總線接線端子。
K1、K2:額定DC30V/100mA無源常開輸出端子。
4.電纜均選用截面積≥1.0mm2的本安電纜,且電纜間分布電容不得大于0.083μF,分布電感不得大于4.1mH。